Цель и задачи применения
Паяльные станции используются в радиотехнике и сопутствующих направлениях производства и творчества. Пользователи применяют инструмент для выполнения разных видов работ.
- Пирография – выполнение рисунков с помощью тепловых приспособлений. Нагревая отдельные участки заготовок, добиваются изменения положения термопластичных элементов. Создаются композиции из пластиков одного цвета или многоцветные композиции.
- Сваривать пластики, при изготовлении корпусов, шкатулок или иных плоских и пространственных изделий.
- Выполнение монтажа, ремонта и иные целевые работы. Некоторые виды работ возможны только при использовании фенов, плавящих частицы пластика, не перегревая его.
- Для сборки электронных устройств и приборов.
- Пайки и монтажа электронных схем в электронике.
- Лужение и подготовка для сложного монтажа массивных деталей и узлов, соединяемых при расплавлении припоя.
- Для сварки в ограниченном пространстве.
- Пайкой SMD-компонентов, их монтажа и демонтажа на платах.
- Для усадки термоусадочной изоляции по завершении работ.
Инфракрасная паяльная станция своими руками
Профессиональное оборудование стоит достаточно дорого, более дешевые аналоги не обладают достаточным функционалом. Для экономии средств, выполнения нужных операций с BGA контроллерами, возможно изготовить инфракрасную паяльную станцию своими руками. Сборка возможна из доступных на рынке и подручных материалов. Конструкция представляет собой изготовленный из старого светильника термостол, оснащенный лампами галогенового типа. Контроллер и верхний нагреватель приобретается на рынке или собирается из старых запасных частей. Термостол потребует наличие отражателей, галогеновых ламп, размещенных в корпусе из профиля или листового металла. При изготовлении инфракрасной паяльной станции своими руками, стоит придерживаться чертежей, которые возможно разработать самостоятельно или позаимствовать у других исполнителей. Обязательно корпус снабжается местом для термопары, которая передает информацию на контролер для предотвращения резких перепадов температуры, избыточного нагрева материала.
Сборка ИК паяльной станции подразумевает самодельные конструкции в виде крепежа из штатива. Контроль температуры нагревательного узла производится второй термопарой. Устанавливается параллельно с нагревателем, штатив закрепляется на панели таким способом, чтобы ИК элемент можно было перемещать над поверхностью термостола. Расположение платы производится выше галогеновых ламп на 2-3 см, в корпусе термостола. Крепление производится кронштейнами, для изготовления возможно использовать ненужный алюминиевый профиль. Изготовление паяльной лампы своими руками в первую очередь потребует корпус. Для охлаждения системы требуется монтаж одного мощного или нескольких кулеров, материал желательно выбрать из оцинкованной стали. После полной сборки производится наладка системы путем запуска схемы, отладки устройства.
Нижний подогрев
Нижний подогрев может быть изготовлен несколькими способами, но гораздо лучшим вариантом является использование галогеновых ламп. Рациональным решением является установка своими руками ламп суммарной мощностью от 1 кВт. По бокам конструкции устанавливаются порожки, которые зафиксируют плату. Установка материалов для пайки производится на швеллер, для более мелких деталей используются подложки или прищепки.
Верхний подогрев
Известно, что верхний нагреватель подходящего качества невозможно изготовить своими руками. Для достижения наилучшего результата в процессе ИК пайки, необходимо воспользоваться керамическими нагревательными элементами. Для инфракрасной паяльной станции, изготовленной своими руками оптимальным вариантом является использование нагревателя ELSTEIN. Производитель показывает наилучшие результаты, спектр излучения идеально подходит для замены BGA плат, других деталей. Не рекомендуется экономить на покупке верхнего нагревателя – обогревателя при сборке паяльной станции своими руками, т.к. при работе некачественным инструментом возможно повреждение платы или собранной конструкции. Конструкция для верхнего подогрева возможна из самодельной станины. Достаточно иметь регулировку по высоте и широте для комфортной работы на инфракрасной паяльной станции, изготовленной своими руками. К штативу крепится термопара для контроля температуры.
Блок управления
Корпус контроллера подбирается по размерам в соответствие с устанавливаемыми деталями. Подходящим вариантом может оказаться кусок листового метала, который без труда возможно отрезать ножницами по металлу. Размещается в блоке управления также вентиляторы, различные кнопки, а также дисплей и сам контроллер. В роли контроллера выступает Arduino, функциональность вполне достаточна для выполнения пайки BGA схем своими руками.
Детали для самодельного прибора
Перед сборкой любого оборудования своими руками, необходимо подготовить материалы и инструменты. Для инфракрасного паяльника понадобятся:
- Комплект галогеновых ламп, количество которых зависит от формы будущего нижнего нагревателя паяльной станции, оптимальное количество подбирается в диапазоне от 4 до 6 штук.
- Керамическая инфракрасная головка мощностью не менее 400 ватт для верхнего нагревателя.
- Шланг от душевой лейки для проводов, алюминиевые уголки.
- Стальная проволока, крепежный элемент от старого фотоаппарата или настольной лампы для изготовления штатива.
- Контроллер Arduino, 2 реле и термопары, а также блок питания выходом 5 вольт, который можно изготовить от зарядного устройства мобильного телефона.
- Винты, разъемы и дополнительные периферии.
В процессе сборки понадобятся чертежи, разобрать которые помогут элементарные знания в электронике.
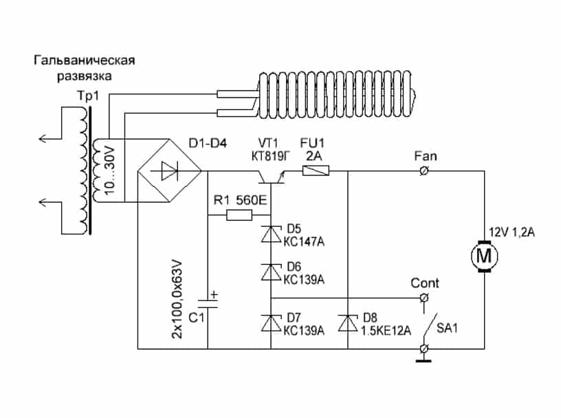
Способ №1. Контактная паяльная станция
Для такой паяльной станции вам понадобиться относительно классический паяльник мощностью хотя бы 80 – 100Вт, регулятор мощности (в данном примере мы будем использовать диммер), диодный мост, соединительные провода. Такая паяльная станция будет работать без обратной связи по температуре жала паяльника, поэтому результативность воздействия на припой придется определять опытным путем.

Рис. 1: схема изготовления простейшей станции
Так как в домашней сети напряжение может быть значительно ниже 220В, в схеме паяльной станции будет использоваться диодный мост.
Процесс изготовления состоит из следующих этапов:
- Соберите из четырех диодов мост или возьмите готовую сборку с параметрами работы с 220 В на 300 В;
- Отрежьте питающий шнур на расстоянии 10 – 15 см от ручки, запас нужен для подключения к паяльной станции;
- Зачистите выводы проводов как возле паяльника, так и на шнуре, его также будем использовать для подключения;
- Подключите одну из жил шнура питания к диодному мосту через диммер, а вторую напрямую;
- Подсоедините выводы диодного моста к жилам паяльника, лучше использовать клеммное соединение, болтовое или пайку;
- Места электрических соединений заизолируйте для предотвращения поражения электрическим током при работе паяльной станцией;
- Установите мост и светорегулятор на диэлектрическое основание.
Простейшая паяльная станция готова к использованию, достаточно включить ее в розетку и повернуть ручку в нужное положение. Принцип работы с ней схож с прибором для выжигания по дереву. Работая с крупными элементами, регулятор мощности устанавливается в максимальное положение. С мелкими, выводится в половинное значение, следует отметить, что конструкция регулятора температуры на основе диммера изменяет напряжение питания от 220 до 0В, а вам ограничивать его меньше половины смысла не имеет.
Способ №2. Бесконтактная паяльная станция
Как показывает практика, далеко не всегда нагревом жала можно воздействовать на любые элементы платы, к примеру, к тем же smd деталям крайне трудно подобраться. В таких ситуациях используется паяльный фен, направляющий поток горячего воздуха на ножки.
Несмотря на схожесть, переделать обычное устройство для сушки волос в инфракрасную станцию не получится, так как рабочая температура должна достигать 500 — 800ºС. Для сборки такой паяльной станции вам понадобится компрессор для подачи воздуха, нагревательный элемент, корпус для элементов управления, сопло, понижающий трансформатор, выпрямитель, блок управления скоростью подачи воздуха.
Принципиальная схема такой паяльной станции приведена на рисунке ниже:

Рис. 2: электрическая схема термофена
Принцип действия паяльной станции основан на воздействии инфракрасного излучения от нагревательного элемента непосредственно в область пайки. Компрессор подает воздух от нагревателя через сужающееся сопло, создавая эффект турбины, производительность насоса желательно обеспечить в пределах от 20 до 30 л в минуту.
При изготовлении инфракрасной станции существует два способа для ее выполнения — ручная модель или стационарная. Первый вариант подходит в тех ситуациях, когда корпус ИК паяльной предвидится относительно небольших размеров и будет удобно помещаться в руке. Второй способ подойдет для крупногабаритных приспособлений, в которых станция установлена неподвижно, а заготовка перемещается под соплом.
Рассмотрим такой пример изготовления паяльной станции бесконтактного типа:
- Намотайте нагревательную спираль из нихромовой проволоки, в данном случае используется диаметром 0,8мм. Можете взять и другой вариант, к примеру, от электрической плиты.
Рис. 3: намотайте нагревательный элемент
- Для намотки используйте жесткий каркас, укладывайте витки вплотную, но не делайте нахлестов и следите за тем, чтобы не закоротить намотку. Чем меньше диаметр проволоки у вас получится, тем эффективнее будет идти нагрев, достаточно будет спирали с наружным диаметром 8 – 10 мм.
- В данном примере изготавливаются несколько спиралей, соединяемых параллельно для повышения температуры нагрева.
- Установите полученную спираль на цилиндрический каркас из негорючего материала.

Рисунок 4: поместите спирали на диэлектрический элемент Предварительно удалите с каркаса все лишнее но если он уже готов, можете сразу осуществлять намотку.
- Изготовьте металлический стакан для нагревательного элемента, в этом примере изготовления паяльной станции мы сделаем его из корпуса пальчиковой батарейки.
- Из куска телескопической антенны от радиоприемника сделайте сопло, один край которого нужно расплескать и надеть на шайбу.
Рис. 5. Наденьте шайбу
- Прикрутите шайбу сопла к стакану из батарейки при помощи соразмерных болтов.
Рис. 6: прикрутите сопло к стакану
- Поместите внутрь стакана между спиралью и стенками термоизоляционный материал, чтобы предотвратить перегревание наружных деталей.
- Соберите диодный мост из четырех полупроводниковых элементов, если под рукой уже есть готовая сборка, можете использовать и ее.
- Изготовьте блок питания из понижающего трансформатора и выпрямительного агрегата, ваша задача получить на выходе низкое напряжение для снижения вероятности поражения электротоком. В рассматриваемом примере получается около 10 – 15В, мощность трансформатора составляет 150Вт. Аналогичная модель может браться с готового оборудования.
- Корпус для паяльной станции мы изготовим из обычной пластиковой бутылки. В данном примере нам нужен прозрачный пластик, так как в нем легче подключать блок питания, нагнетатель воздуха и плату управления.
Рис. 7. соедините все элементы в корпусе
- Подключите куллер и нагревательную спираль к выводам блока питания, подсоедините регулятор напряжения.
Рис. 8. установите кулер
Регулировка мощности теплового потока может осуществляться либо по скорости подачи воздуха, либо по уровню напряжения, подаваемого на нагреватель.
Подключите шнур питания к выводам трансформатора – паяльная станция готова к использованию.
Рис. 9: паяльная станция готова
Модель на 75 В
На 75 В паяльная станция (своими руками сделанная) позволяет работать с различными сплавами. Также с ее помощью можно заниматься разогревом поверхностей. Для работы с пластиковыми материалами указанные станции подходят идеально. Для того чтобы самостоятельно их собрать, катушку индуктивности следует подбирать с высоким параметром порогового напряжения. Адаптеры для электроинструмента применяются довольно редко. Корпус можно сделать самостоятельно, либо взять с устаревшей поломанной модели. Разъемы для кабеля питания должны быть предусмотрены нелинейного типа.
Повысить проводимость тока в цепи у многих специалистов получается за счет широкополосных транзисторов. Микросхемы, в свою очередь, могут использоваться различного типа. Если собирать устройства средней мощности, то конденсаторы можно использовать синхронные. Емкость их обычно достигает 15 пФ. Катушки индуктивности с оптронами применяются довольно редко. Связано это с тем, что у них малый срок эксплуатации. Фаза выходного сигнала у приборов зависит от скорости выпрямления тока. При установке разъемов медные полупроводники используются довольно часто.
Виды паяльных станций
Все современные станции различаются по таким признакам, как способ пайки, тип управления нагревом паяльника (температурой фена или инфракрасного излучателя), предназначение.
Контактные и бесконтактные
Индукционная паяльная станция
В зависимости от способа пайки радиодеталей, все паяльные станции подразделяются на:
- Контактные – в таком оборудовании радиодетали припаиваются с помощью паяльника с острым жалом. По способу нагрева жала такие станции бывают индукционные (жало нагревается за счет вихревых токов, образующихся при подаче высокого напряжения на расположенную вокруг него катушку), импульсные (нагрев паяльника происходит не постоянно, а только в момент соприкосновения жала с рабочей поверхностью);
- Бесконтактные – пайка в таких станциях происходит за счет потока горячего воздуха или теплового излучения. Бесконтактные устройства подразделятся, в свою очередь, на две разновидности: термовоздушные (пайка происходит за счет высокотемпературного фена, подающего на рабочую поверхность разогретый воздух) и инфракрасные (паечные работы происходят, благодаря паяльникам с инфракрасными излучателями).
К сведению. Такая классификация условна – во многих современных станциях комплектация состоит из контактных и бесконтактных устройств для пайки.
Аналоговые и цифровые

Аналоговая и цифровая паяльные станции
По способу регулирования нагрева рабочего органа паяльные станции подразделяются на 2 вида:
- Аналоговые – в таких станциях нагрев жала контролируется одним датчиком, который связан с реле, замыкающим и размыкающим цепь нагревательного элемента паяльника;
- Цифровые – нагрев жала паяльника в таких станциях регулируется при помощи переключателей и кнопок размещенного в модуле управления контроллера (микросхемы).
Аналоговые паяльные станции, благодаря своим конструктивным особенностям, более надежные и ремонтопригодные. Однако на этом их преимущества заканчиваются – цифровое паяльное оборудование, по сравнению с ними, обладает более точной настройкой нагрева, что позволяет его использовать при пайке очень чувствительных к температуре радиоэлементов.
Монтажные и демонтажные
В зависимости от предназначения, паяльные станции подразделяются на:
- Монтажные – оборудование, конструктивно предназначенное для пайки радиодеталей на печатные платы;
- Демонтажные – паяльные станции, которые применяются для быстрого и качественного удаления припоя, демонтажа перегоревших радиодеталей.
В большинстве случаев демонтажные станции применяют только на крупных радиотехнических производствах – простые радиолюбители производят удаление остатков старого припоя, демонтаж вышедших из строя радиодеталей при помощи обычных монтажных паяльников.
Ремонтные
Паяльное оборудование данного вида применяют для проведения большого комплекса работ. В его состав входят не только различные виды паяльников, но и специальный оловоотсос для удаления частиц припоя и дыма, зажим для фиксации детали (платы), светильник для освещения рабочей поверхности. Такая станция, благодаря расширенной комплектации, совмещает в себе функции описанных выше монтажных и демонтажных видов данного оборудования.
Рекомендации по сборке
В домашних условиях проще и дешевле сделать станцию с феном на вентиляторе, где роль нагревателя играет спираль. Керамический нагреватель стоит дорого, а в случае резких изменений температуры может потрескаться. Компрессор сложно сконструировать самостоятельно, и его нельзя присоединить к фену, поэтому от главного блока придется проводить трубу для воздуха, что добавляет неудобств.
Нагнетателем послужит малогабаритный вентилятор (подойдет кулер от блока питания компьютера) возле ручки термического фена. К нему присоединяется трубка, в которой воздух нагревается и выходит на паяемый элемент. На торце кулера вырезается отверстие, через которое в трубку с нагревателем попадает воздух. С одной стороны кулер плотно закрывается, чтобы воздух во время работы шел лишь в трубку, а не выходил наружу. Нагнетатель монтируется в задней части фена.
Нагреватель собрать гораздо труднее. Нихромовая проволока спиралью накручивается на основание. Витки соприкасаться друг с другом не должны. Длина спирали рассчитывается из расчета того, что ее сопротивление должно равняться 70-90 Ом. Основанием может служить основание с низкой теплопроводностью и большой стойкостью к высоким температурам.
При конструировании фена много разных деталей могут быть взяты из старых домашних фенов. В каждом, даже простом и дешевом, устройстве есть слюдяные пластины, из которых для спирали собирается крестообразное основание. Также используются основания старых паяльников либо галогенных ламп для прожекторов. Основание на 5-7 см должно быть не занятым спиралью. От спирали по основанию отводятся концы. Затем эта часть плотно обматывается жаропрочной тканью.
Далее, из фарфора, керамики и подобных материалов делается трубка. Диаметр рассчитывается так, чтобы между ее внутренними стенками и спиралью оставался маленький зазор. Сверху на сопло наклеиваются термоизоляционные материалы:
- стекловолокно;
- асбест;
- прочее.
Изоляция обеспечит больший КПД фена и позволит спокойно брать его руками.
Нагревательный элемент и трубка-сопло по отдельности соединяются с нагнетателем таким образом, чтобы воздух шел в сопло, а нагреватель находился внутри сопла посередине. Место скрепления сопла и нагнетателя изолируется во избежание пропускания воздуха.
По форме получившаяся конструкция напоминает пистолет. Для удобства к корпусу можно прикрепить держатели и ручки. Специальные насадки покупаются или вытачиваются из термостойкого металла. От изготовленного фена к главному блоку должны отходить четыре провода и выходить из задней части фена. Их рекомендуется собрать вместе и изолировать повторно.
В корпусе блока размещаются два реостата, один из которых регулирует мощность потока воздуха, а другой – мощность нагревательного элемента. Лучше, если выключатель для нагревателя и нагнетателя будет общим. Завершающее действие – устройство выхода для розетки.
Изготовление своими руками
Высокая стоимость ИК паяльной станции (60-150 тыс. руб.) стимулирует домашних мастеров к изготовлению такого оборудования самостоятельно. При наличии определённого опыта сделать своими руками самодельный инфракрасный паяльник вполне реально. Материальные затраты обычно не превышают 10 тыс. руб. Нужно подготовить материалы и компоненты, необходимые для сборки ИК станции.
Детали для самодельного прибора
Для сборки инфракрасной паяльной станции своими руками понадобится следующее:
- лист жести;
- гибкая спиральная металлическая трубка светильника;
- рычажный штатив от старой настольной лампы;
- галогеновые лампы;
- оцинкованная мелкая сетка;
- алюминиевый профиль в виде узких реек;
- 2 термопары;
- плата Ардуино Mega 2560 R3;
- плата SSR 25-DA2x Adafruit MAX31855K – 2 шт.;
- адаптер постоянного тока 5 вольт, 0,5 А;
- провода.
Сборка
Монтаж паяльной станции состоит из нескольких этапов:
- Термостол;
- Инфракрасный нагреватель;
- ПИД-регулятор на Ардуино.
Термостол
Делать термостол своими руками желательно в условиях оборудованной домашней мастерской. Конструкция представляет собой нижний нагреватель, состоящий из следующих компонентов:
- корпус, отражатель, лампы;
- система крепежа платы;
- гибкая трубка термопары;
- светильник.
Корпус
- Основу термостола изготавливают в виде рамы из Г-образного жестяного профиля. Можно полосы металла согнуть уголком. Ножницами делают вырезы и по ним сгибают металл, соединяя части саморезами.
- Проём закрывают металлической сеткой. Чтобы она не прогибалась, над сеткой протягивают металлические прутки в поперечном и продольном направлениях.
Установка металлической сетки
- Старый галогеновый светильник разбирают, освобождая отражатель от ламп. Его обрезают по внутреннему периметру корпуса.
- Лампы возвращают на место. Нагреватель вставляют в опорную раму снизу.
Монтаж отражателя
Система крепежа платы
Алюминиевую рейку разрезают на несколько отрезков. В них просверливают монтажные отверстия.
Два отрезка профиля закрепляют на широких бортах корпуса, в канавках которых будут передвигаться винтовые фиксаторы поперечных реек. Всё станет понятно из нижнего фото.
Крепёж платы
Гибкая трубка термопары
Спиральную металлическую трубку устанавливают в одном из углов рамы, протягивают провода термопары. Длина трубки должна обеспечивать доступ термопары ко всей рабочей зоне станции.
Светильник
На конце гибкой трубки закрепляют патрон с пятивольтовой лампочкой с отражателем. Основание металлического шланга крепят в углу рамы так же, как и в предыдущем случае.
Верхний нагреватель
Инфракрасный излучатель состоит из двух элементов, это:
- Керамическая пластина в корпусе.
- Держатель.
Крепление штатива к корпусу верхнего нагревателя
Керамическая пластина в корпусе
Дополнительная информация. Вмонтированный в верхнюю плоскость корпуса ИК пластины кулер от компьютера поможет предохранить радиодеталь от перегрева.
Держатель
Для держателя идеально подходит двухсекционный кронштейн настольного светильника. Основание кронштейна крепят к раме станции. Верхний поворотный шарнир соединяют с корпусом верхнего нагревателя.
ПИД-регулятор на Ардуино
Сделанная ИК станция своими руками обязательно комплектуется блоком управления. Для него нужно сделать отдельный корпус. Внутри помещают плату Ардуино и ПИД регулятор. Примерная схема компоновки деталей блока управления станцией видна на фото.
Блок управления ИК станции
Микропроцессорная платформа Arduino Mega 2560 R3 управляет режимами нагрева керамического ИК излучателя и платформы термостола. К плате Ардуино присоединены провода вентиляторов (верхний и нижний), ПИД регулятора, термопар и светильника.
Программирование паяльной станции осуществляется через интерфейс контроллера. Его экран отражает текущий процесс нагрева печатной платы с обеих сторон.
Самодельная ИПС
В роли тестера выступают термопары. Они, в конечном счёте, являются источниками информации о состоянии уровня нагрева тыльной стороны печатной платы и верхней поверхности микропроцессора.
Инфракрасная
Инфракрасную станцию также вполне реально изготовить самостоятельно. Для этой цели понадобится:
- паяльник;
- блок питания от ПК;
- автомобильный прикуриватель.
Блок питания можно использовать старый. Понадобится только одна рабочая линия с напряжением в 12 вольт. Особой мощности не требуется. От паяльника понадобится только деревянная ручка. Ее можно использовать и от любого другого прибора или изготовить самостоятельно. Первым делом необходимо разобрать прикуриватель, чтобы добраться до нагревательного элемента, который находится внутри. На фото показано, как он выглядит.
Следующая задача заключается в том, чтобы закрепить ручку от прикуривателя на рукоятке от паяльника. Для этого можно воспользоваться клеем. Далее необходимо просверлить отверстие в ручке от прикуривателя, чтобы через отверстие можно было подвести питающие провода. Когда провода подведены, можно собрать модуль прикуривателя с керамической проставкой, как показано на фото ниже.
Закрепить всю конструкцию на рукоятке можно с помощью дополнительной металлической пластины. Когда все готов провода подключаются к блоку питания на вывод в 12 вольт. Готовый вариант мини-станции показан ниже на фото.
Станция получается компактной, поэтому ее легко транспортировать и можно запитать от любого источника, который способен выдать 12 вольт постоянного тока. Это может быть даже аккумулятор, поэтому станция получилась полностью автономной. Если собрать небольшой блок из литий-ионных аккумуляторов 18650 с преобразователем на 12 вольт и установить контроллер зарядки, то цены такой станции не будет.
Нагрев мини-станции происходит практически моментально, а максимальная температура может превышать 400 градусов. Выпайке поддаются небольшие элементы, например, конденсаторы и транзисторы, как видно на фото ниже.
Расстояние до платы при пайке должно быть не меньше 10 мм. Кроме миниатюрных SMD элементов, станция с легкостью справляется и с микросхемами в корпусах SOEC. На фото ниже видно прямое тому доказательство.
Также без особых сложностей можно выпаять и более крупные компоненты. Станцию можно немного доработать, чтобы получился удобный вариант для работы. Одним из модулей, который легко использовать дополнительно является диммер, как видно на фото ниже.
Его предназначением является возможность регулировка мощности паяльной станции. В качестве источника питания можно использовать не блок питания от ПК, а блок питания для светодиодной ленты, как видно на фото ниже. Его легко приобрести в любом магазине электротоваров. Общая мощность станции составляет примерно 50 Вт, сила тока, которая потребуется для ее работы достигает 6 ампер. Это стоит учитывать при выборе блока питания.
Минусом такой паяльной стации можно считать отсутствие контакта с элементом, который подвергается пайке. Из-за этого нет возможности убрать излишек припоя, а также невозможно поправить деталь, если она была спозициоинрована со смещением, а припой еще не остыл. Желательно предусмотреть отдельную кнопку включения на рукоятке, которая предотвратит перегревание прикуривателя. Во время работы такой станцией, необходимо держать манипулятор под углом в 90 градусов к элементу, который паяется. Это даст возможность воздействовать на него всей областью нагревателя равномерно.
Дополнительно для успешной пайки мелких элементов понадобится набор пинцетов. Их губки обязательно должны быть острыми, чтобы было легче захватывать миниатюрные компоненты. Кроме того, не обойтись без устройства, которое называется «третья рука». Есть множество его вариаций, но основное предназначение везде одинаковое. Оно заключается в удержании припаиваемых проводов или целых микросхем. Чтобы было легче рассмотреть мелкие компоненты, необходимо хорошее увеличительное стекло или микроскоп. Неотъемлемой частью инструментария мастера является хорошее освещение. Желательно, если оно будет основано на светодиодах, которые не имеют мерцания при работе. Во время пайки с использованием станции не обойтись без флюса. Это специальный раствор, который улучшает адгезию и очищает металл для пайки. Вариант инфракрасной паяльной станции с нижним подогревом также можно собрать самостоятельно. Об этом есть видео ниже.





































